Werkprincipe:
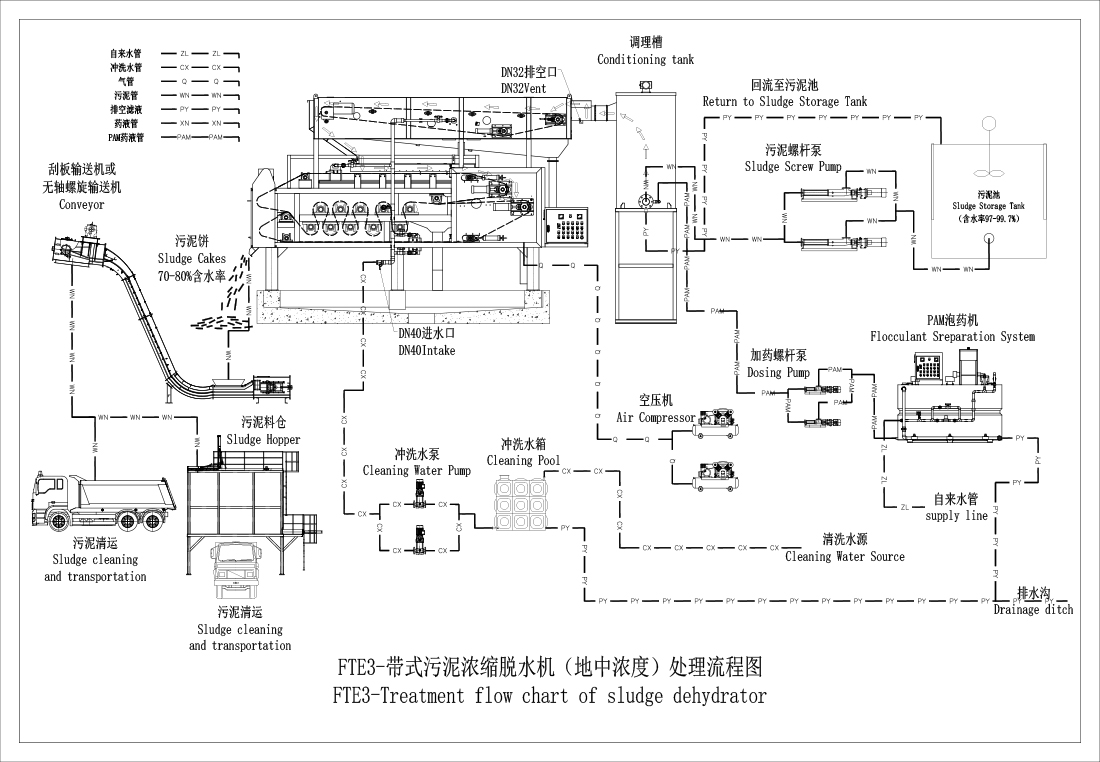
1. Machine was samengesteld uit verdikking van de zwaartekrachtgordel en de riempers ontwatering. De verwerkingsstroom is slibinlaat, polymeerdosering, mengen, reactie, verdikking en ontwatering onder gestage stroomomstandigheden om het water uit het slib te verwijderen.
2. Het slib en flocculanties worden samen aan de conditioneringstank toegevoegd en na een goede roeren en retentietijd wordt er een goede gelpluim gevormd.
3. Nadat het slib is afgebroken, komt de overloop in de zwaartekrachtverdikker en wordt gelijkmatig verdeeld over het gehele riemfilter. De riemverdikker neemt een hellingklimmend ontwerp aan. Er zijn gespreide adaptieve slibrondes in de zwaartekrachtuitdrogingzone om de filtratie -efficiëntie effectief te verbeteren, vrij water is uit het slib verwijderd en zal het slib vergroten
concentratie om een massief slib te vormen.
4. Het verdikte slib wordt omgeleid in de zwaartekrachtuitdrogingzone van het bovenste riemfilter van het drukgedeelte om de tweede fase van de zwaartekrachtuitdroging te krijgen. Tegelijkertijd wordt de slib -equalizer gepositioneerd en aangepast om het slib te dwingen uniform in dikte en breedte te zijn.
5. Het gelijkmatig verdeelde slib valt naar de zwaartekrachtuitzettingzone van het onderste gordelfilter om de derde fase van de zwaartekracht uitdroging te krijgen. Op dit moment. De concentratie slib vaste stoffen kan meer dan 8-10%bereiken.
6. Het slib begint in de initiële drukvormige keelvormige keel, initiële druk → lage druk → gemiddelde druk → hoge druk en knijpt en dewaters in een horizontale golfvormige bewegingspoor knijpt.
7. De slibcake bevestigd aan het riemfilter is afgeleid en afgezet door een schraper en in de volgende fase van de verwerkingseenheid gedropt
8. Sludge cake vaste inhoud kan tot 15-22%bereiken.
Technisch karakter:
Dit product heeft een hoge ontwateringsefficiëntie, grote slibbehandelingscapaciteit, automatische continue werking, laag energieverbruik, lage ruis, eenvoudige structuur, semi-gesloten structuur en handig onderhoud; De machine -bewerking is eenvoudig, algemene staf Na korte tijd van leren, kunt u het hele werkingsproces beheersen.
Als u vragen, vragen of zorgen hebt, is ons zeer bekwame en toegewijde team van SFC -professionals altijd tot uw beschikking, klaar om snelle en betrouwbare hulp en ondersteuning te bieden.
Onze voetafdrukken zijn over de hele wereld
FBT -serie riemtype slibverdikker
FRDT -serie roterende drumslib verdikker
SST -serie schroeftype slibverdikker
Riemtype slibverdikking en ontwateringsmachine
FTB -serie Rotary Drum slib ontwateringmachine
FTE -serie Rotary Drum slib ontwateringmachine
DL -serie schroefslib uit dehydrator/ schroeftype slib ontwatering machine
GDY -serie riem slibconcentratie en ontwateringsmachine
SD-hoge drukslib diep ontwateringssysteem
LSD-hoge drukslib diep ontwateringssysteem
ZSD-hoge drukslib diep ontwateringssysteem
SFC-DM slibmixer